易事特UPS不间断电源
UPS不间断电源 EA990系列 150-600kVA
- 产品别名:
- 可选型号:
- 产品价格:点击查看最新价格
- 实用场景:应用领域: 数据处理中心、计算机机房、电信、金融、证券、交通、税务、医疗、工业自动化
产品详情
EA990系列 150-600kVA UPS产品的基本介绍
EA990系列是易事特推出的采用全数字化控制技术设计的三进三出高端UPS电源。单机最大可扩容到600kVA;整机布局设计打破传统塔式机器设计思维,完全采用先进的模块化设计理念,既保证了布局的紧凑性,又提高了系统的可靠性。此系列产品电气性能优异,软硬件保护功能完善,能适应不同的电网环境,可以为各种负载提供安全可靠的电源保障。EA990系列 UPS采用大屏幕触摸屏LCD设计及菜单式架构,通过LCD可以监控UPS的各种信息,使所有操作一目了然。

图 1
产品图片
功率范围:
150kVA - 600kVA
应用领域:
数据处理中心、计算机机房、电信、金融、证券、交通、税务、医疗、工业自动化
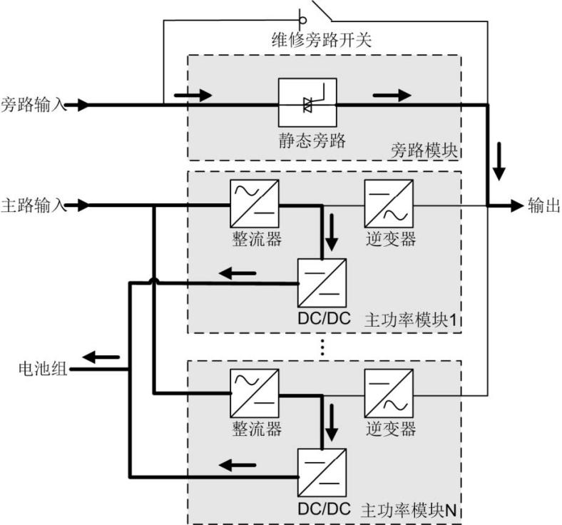
一、EA990系列 150-600kVA UPS产品的工作原理
EA990系列属于在线式产品,采用智能化技术,易维护,易扩容。采用DSP(Digital Signal Processing )智能控制,通过高频开关技术,将输入变换为纯净的、高质量的正弦波输出。其原理框图如图所示。
原理框图

图 2
1.1主路模式
UPS 正常工作模式,AC 输入经过整流器整流,由AC 变换成DC,再经逆变器逆变,由DC 变换成AC 输出。经由两级变换以后,能得到精度和质量都较好的输出电压,可以防止输入谐波、毛刺、电压瞬变等干扰影响负载,工作原理如图所示。
主路模式原理框图

图 3
1.2旁路模式
UPS 侦测到功率器件过温、过载或者其它会关闭逆变器的故障,会自动转到旁路。旁路电源会直接给负载提供能量,旁路模式下负载供电质量不受UPS 保护,容易受到停电、AC 电压波形或频率异常等异常状况的影响。旁路模式工作原理如图所示。
旁路模式原理框图

图 4
1.3电池模式
当整流器AC 输入发生异常时,UPS 转电池模式工作,此时功率器件从电池获取能量,经逆变器变换成AC 以后输出。电池模式工作原理如图所示。
电池模式原理框图

图 5
1.4维修旁路模式
UPS 工作在维修旁路模式时,电流流经维修旁路线路,不再从主功率和旁路模块通过,此时可对机柜内部线路进行维护,维修旁路模式的工作原理如图所示。
维修旁路模式原理框图

图 6
1.5 ECO 模式
ECO(Energy Control Operation )模式是UPS 省电运行模式,这种模式可通过LCD 或WEB 界面设置。在ECO 模式时,当旁路源电压处于ECO 电压范围内时,静态旁路开关导通,此时旁路供电,逆变器处于待机状态(需完成手动开机,确保逆变器处于待机状态,确保能量流图已经流到逆变器模块部分)。当旁路源电压不在ECO 电压范围内时,负载将由旁路转向逆变供电。无论是旁路还是逆变供电,整流器都将处于开启状态并通过充电器为电池充电。这种工作模式,可以获得更高的效率。ECO 模式的工作原理如图所示。
ECO 模式原理框图
图 7
二、EA990系列 150-600kVA UPS产品的特点
2.1极高可用性设计
全面的智能化设计,关键部件均支持快速维护
传统大型UPS供电系统为了避免中途扩容所带来的断电风险,往往采用一步到位的建设模式。这不仅使建设初期的投资大大增加,而且导致供电系统长时间运行在低效率。
EA990 采用智能化设计,避免了传统UPS系统停机扩容的弊端,实现系统平滑升级扩容。机房供电系统建设实现按需扩容,有效减少客户初期投资与运营成本。
平均维护时间大幅缩短,有效提升可用性
可用性为系统开始一项任务时处于可工作或可使用状态的概率,一般与MTBF(平均故障间隔时间和)和MTTR( 平均无故障时间)相关,即MTBF越大,系统可用性越高,MTTR 越小,系统可用性越高。
可快速插拔设计大幅降低了系统的故障修复时间,有效改善了系统可用性。经过培训的工程师即可进行故障模块更换,使系统快速恢复正常。避免了传统U P S 停机、分析、修复的冗长过程,系统的修复时间可以缩短至10分钟以内。
2.2 96%超高运行效率
低负载下保持高效率,最常用负载率段即效率最高段
由于冗余配置(为保障供电可靠性UPS系统一般采用并机或双母线配置)与过度配置(系统规划可能考虑3-5年的扩容需求)等原因,传统数据中心中UPS系统长期运行在10%-40%的低负载率下,实际运行效率远远低于宣称效率,由UPS导致的电力损耗一般可达到整个数据中心电力损耗的6%-10% 。
EA990在低负载下保持高效率,保障客户UPS在20%-40%的低负载率段也可高效运行。40%负载率下可保持96%的高效率;20%负载率下可保持95%的高效率。
智能休眠设计,保障极低负载率时UPS系统高效运行
极低负载率(10%-15%)时,EA990可以通过启动智能休眠,使部分模块进入待机状态,提升系统负载率至最佳范围,从而改善运行效率。即使休眠之后,EA990系统仍会至少一个模块的冗余,并在系统负载增加时立即唤醒休眠模块,确保系统安全可靠。
ECO 模式效率可以达到99%以上,获取极致节能效果
在电网较好地区,可以通过启用ECO 功能,将运行效率提升至98%以上,节约能耗开支。ECO 模式下,负载默认由旁路供电(旁路输入许可范围可设置),同时逆变处于待机状态。当市电异常时,EA990可快速切回逆变模式,保障负载供电质量。
2.3优异的易用性
占地面积小,工程界面友好:
单柜功率密度最高可达600kVA ,节约占地面积50% 完全前维护设计,操作简便
智能电池管理,有效延长电池寿命:智能均浮充转换与温度补偿可使能电池休眠,避免长期浮充缩短电池寿命电池健康度自动检测,在失效前可发出预警电池节数30-46节可调,易于维护
低谐波及高功率因数,有效降低配电系统投资:THDi<3% & PF>0.99减少对电网的谐波污染软启动技术可提升油机配比至1:1.1
2.4完善的可靠性保障
完善的冗余设计
能源控制单元、通讯总线等均采用冗余设计风扇采用容错设计,单个风扇故障仍可带载50%,两个风扇故障可带载30%
优异的电网适应性
宽电压输入范围:138-485Vac,305V-485V 可支持满载,138-305V 线性降额至40%负载6kV/5kA的防雷设计,有效降低雷击失效率
优异的环境适应性
40℃可满载工作,充电容量等也不降额三防漆加强涂覆,适应粉尘、盐雾等恶劣环境
三、EA990系列 150-600kVA UPS产品的技术参数
型 号 | EA99150 | EA99200 | EA99300 | EA99400 | EA99500 | EA99600 | |
容量 | 150kVA | 200kVA | 300kVA | 400kVA | 500kVA | 600kVA | |
输入指标 | |||||||
输入相数 | 三相五线(3Φ+N+PE) | ||||||
输入额定电压 | 380Vac/400Vac/415Vac | ||||||
输入电压可变范围 | 138-305Vac:降额40%, 305-485Vac:不降额 | ||||||
输入频率变化范围 | 40~70Hz | ||||||
输入功率因数 | ≥0.99 | ||||||
输入电流谐波成份 | <3% | ||||||
电池电压 | ±240 VDC(±180 VDC,±192 VDC,±204 VDC,±216 VDC,±228 VDC,±252VDC,±264VDC,±276VDC可选) | ||||||
电池节数 | 12V 40节(同时支持30,32,34,36,38,42,44,46节) | ||||||
输出指标 | |||||||
输出相数 | 三相五线(3Φ+N+PE) | ||||||
输出额定电压 | 380Vac/400Vac/415Vac | ||||||
输出电压稳压精度 | ±1% | ||||||
输出频率精度 | 市电模式:同步状态下跟踪旁路输入;电池模式:50Hz/60Hz±0.25% | ||||||
输出功率因数 | 1 | ||||||
输出波形失真度 | ≤1%(阻性负载);≤3%(非线性负载) | ||||||
输出电流峰值系数 | 3:1 | ||||||
逆变过载能力 | 110%负载60分钟后转旁路;125%负载10分钟后转旁路;150%负载1分钟后转旁路;负载>150%,0.2秒转旁路 | ||||||
旁路过载能力 | 负载≤135%,长时间运行;负载<1000%,持续100ms | ||||||
系统指标 | |||||||
系统效率 | ≥96% | ||||||
最大并机台数 | 6 | ||||||
切换时间 | 0ms | ||||||
保护功能 | 输出短路保护,输出过载保护,过温度保护,电池低压保护,输出过欠压保护,输入缺相、相序保护,风扇故障保护等 | ||||||
通信接口 | RS485,干接点, SNMP卡 | ||||||
显 示 | 7寸LCD触摸屏 | ||||||
工作环境 | |||||||
运行温度 | 0~40℃ | ||||||
贮存温度 | -40℃~70℃(不含电池) | ||||||
相对湿度 | 0%-95%(无冷凝) | ||||||
海拔高度 | 海拔高度≤1000m,超过1000m,每上升100m,降额1% | ||||||
防护等级 | IP20 | ||||||
噪声(距离设备1米处) | <65dB | <68dB | |||||
其它特性 | |||||||
机柜尺寸(宽×深×高 )mm | 600×850×2000 | 1200×850×2000 | 1400×850×2000 | ||||
净重kg | 330 | 360 | 440 | 675 | 795 | 1010 | |

